实亿国际

实亿国际

国家高新企业

cn

新闻中心

捕鱼器产品介绍-如何制作高效稳定的电子捕鱼器操作方法

实亿国际信息来源:本站 日期:2018-07-31 

分享到:

电子捕鱼器产品介绍

超声波捕鱼机的工作原理是:利用超声波对鱼、鳖等水中一切冷血动物的心脏和脑部神经击昏却氧,快速大面积浮出水面,达到最佳捕捉效果,并能将深层的动物击昏即浮出水面任意捕捞(过5分钟后复活),捕大留小,不影响繁殖,对人体及热血动物绝对安全。采用日本全新MA超声波集成电路,超声波尖端技术,并经过高级电子技术人员联合共同精心研究,结合我国咸,淡水质,精心研究解剖改装线路及电路并经实践成功后生产出有效对付环境的超特宽超声波电场捕捞机.该机功能发射超声波电场,主要针对水中一切动物的大脑(脑部),刺激神经, 心脏和呼吸系统,使其在水中严重缺氧,浮出水面,达到最佳捕捉效果, 并能将深底层的动物击昏浮出水面任意捕捞(时过五分钟复活), 该机专门对会水中冷血动物,对人体及热血动物绝对安全。

制作高效高稳定性的电子捕鱼器

一、最佳频率的确定

在捕鱼器电路中,每种输出电路均有它的最佳频率,而在最佳频率的调试中,最不好确定的是高频变压器的初级绕组匝数。一般来说,若制作输出功率小于300W的捕鱼器,初级绕组为5+5匝;若制作功率更大的,初级绕组可取3+3匝或2+2匝。其最佳工作频率应如何调试呢?

在电子捕鱼器电路中,前级的振荡电路一般采用集成块SG3525(KA3525)或TL494、SG3525的(5)、(6)脚为振荡频率调节端,(5)脚外接一只电容到地,(6)脚外接一电阻到地,改变电容或电阻的数值可改变电路的振荡频频率。实际调试时,可将一只1kΩ的电阻与22kΩ的电位器串联,再接在SG3525(6)脚与地之间,然后在输出变压器次级绕组上接一只100W/220V的灯泡,通电后缓慢调节电位器,当灯泡最亮时,其振荡频率为最佳频率,这时测出电位器连入电路的阻值,用同值固定电阻代换即可。

对于采用TL494的电路,由于TL494的(6)脚也为定时电阻调节端,其调试方法与SG3525相同。

二、后级功率元件的选择

1.三极管三极管的稳定性是最好的,但怕输出碰极。为此,小功率机应在输出端串上一只5A保险丝或1Ω/10W的电阻。

由于三极管关断迅速,所以高压尖峰幅度比可控硅大,捕鱼效果也好。实际制作时,可采用彩电带阻尼的行管或开关管。为提高电流、降低三极管发热,可用多只并联。

2.场效应管场效应管的关断频率是最高的,效果略胜三极管,但其稳定性比三极管差,最怕输出端碰极,必须在输出线路中串联合适电阻或保险丝。

3.2GBT2GBT是三极管和场管的结合品,耐压高、输出电流大,价格较高。它的控制和场效应一样,效果介于三极管和场管之间。

4.可控硅可控硅是最常见和常用的。可控硅不能瞬间关断,需要电容、电感的配合加以关断。输出波形比较平滑,捕鱼效果不如前3种。如果采用大电流的可控硅,极易在使用中碰级损坏。

三、制作须知

1.在制作过程中,不宜在带电的情况下焊接。

2.要注意场效应管脚位。若其中两脚加电,不可脱开另一脚来测量,否则很容易在瞬间烧坏管子。

3.先做好前级驱动电路,有条件的话,可用示波器查看两边输出波形的幅度、频率及互补性。符合要求后方可接功率管及变压器。试用时,需用小电流12V电源供电,或串小电流表,一般情况下,空载电流不应超过2A。如电流过大,应检查后再试。

4.12V电源输入端大容量滤波电容,最好能用两只4700μF电容/25V并联,且该电容应选用优质品。如无滤波电容,易引起功率管发热,SG3524的供电电阻烧黑或烧断。

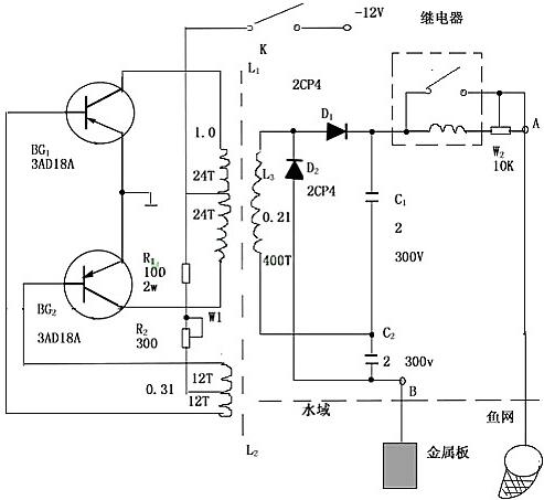
电子捕鱼器电路图

捕鱼器是根据电压高于100V,功率大于30W的电能释放于水域中可击毙直径为1至1.5米水域内的鱼类的原理而制成的。如下捕鱼器电路图所示,捕鱼机电路由三部分组成:第一部分为晶体三极管和铁氧体变压器组成的逆变器,把12V直流电压变成数百至数千赫的交流电,其电压幅值大于100V;第二部分为全波倍压整流器,它把输出电压升高一倍,并变成直流,第三部分为继电器,它控制电路有效地把电能释放于水域,而且还可避免因插入水中而造成高压跌落。W1可调节输入电流的大小,W2可调节输出功率的大小。

电子捕鱼器



联系方式:邹先生

联系电话:0755-83888366-8022

手机:18123972950

QQ:2880195519

联系地址:深圳市福田区车公庙天安数码城天吉大厦CD座5C1

请搜微信公众号:“KIA半导体”或扫一扫下图“关注”官方微信公众号

请“关注”官方微信公众号:提供  MOS管  技术帮助