实亿国际

实亿国际

国家高新企业

cn

新闻中心

实亿国际12v逆变器电路图 分析12v逆变电路图及原理作用介绍 KIA MOS管

信息来源:本站 日期:2018-04-19 

分享到:

12v逆变器电路图

逆变器是一种把直流电能转变成交流电的装置。简单来讲,逆变器就是一种将直流电转化为交流电的装置。


逆变电路的作用是在控制电路的作用下,将直流电路输出的直流电源转换成频率和电压都可以任意调节的交流电源。逆变电路的输出就是变频器的输出,所以逆变电路是变频器的核心电路之一,起着非常重要的作用。


最常见的逆变电路结构形式是利用六个功率开关器件(MOS、GTR、IGBT、GTO等)组成的三相桥式逆变电路,有规律的控制逆变器中功率开关器件的导通与关断,可以得到任意频率的三相交流输出。


通常的中小容量的变频器主回路器件一般采用集成模块或智能模块。智能模块的内部高度集成了整流模块、逆变模块、各种传感器、保护电路及驱动电路。内部集成了整流模块、功率因数校正电路、IGBT逆变模块及各种检测保护功能。模块的典型开关频率为20KHz,保护功能为欠电压、过电压和过热故障时输出故障信号灯。


逆变电路中都设置有续流电路。续流电路的功能是当频率下降时,异步电动机的同步转速也随之下降。为异步电动机的再生电能反馈至直流电路提供通道。在逆变过程中,寄生电感释放能量提供通道。另外,当位于同一桥臂上的两个开关,同时处于开通状态时将会出现短路现象,并烧毁换流器件。所以在实际的通用变频器中还设有缓冲电路等各种相应的辅助电路,以保证电路的正常工作和在发生意外情况时,对换流器件进行保护 .


升压器12v升220v电路其实就是一个震荡电路,就是把直流电变成交流电,然后通过变压器升压变成220V,然后在输出端接上用电器即可。


12v转220v逆变器由逆变电路、逻辑控制电路、滤波电路三大部分组成,主要包括输入接口、电压启动回路、MOS开关管、PWM控制器、直流变换回路、反馈回路、LC振荡及输出回路、负载等部分。


控制电路控制整个系统的运行,逆变电路完成由直流电转换为交流电的功能,滤波电路用于滤除不需要的信号,逆变器的工作过程就是这样子的了。其中逆变电路的工作还可以细化为:首先,振荡电路将直流电转换为交流电;其次,线圈升压将不规则交流电变为方波交流电;最后,整流使得交流电经由方波变为正弦波交流电。


原理图如下图所示,采用了功率较大的三极管2N3055,而电阻只用了两个,且最好电阻的功率选大一点,这样电路的输出功率也会相应地增加,上图中用的是1W的400欧姆电阻,如果没有1W的也没关系,现在用到的最多的是1/4W的电阻,只要选择四个电阻并联大约是400Ω就可以了。

12v逆变器电路图

升压器12v升220v电路图(一)

12v逆变器电路图


升压器12v升220v电路图(二)

如下图,我们也可以清楚看到需的元件还有各个元件之间的连接情况,在电路功能上,除了变压器T1用来升压,电源V1用来供电之外,剩下的原件就是产生矩形波的电路。在电阻选择上R1和R2一般在1.2k-4.7k之间,三极管无特别要求根据变压器的容量选择,容量大就用功率大点的;变压器可用普通控制变压器,只要有两组12V就行,我们这个原理图中选择器件为变压器0v-12V-12V,三极管用的达林顿管MJ11032,电阻4.7k,输出功率能够达到百瓦左右,也不算小了,不过变压器的功率要选大点了,否则输出功率没有那么大。

12v逆变器电路图

升压器12v升220v电路图(三)


此逆变器主要由MOS场效应管,普通电源变压器构成。其输出功率取决于MOS场效应管和电源变压器的功率。

12v逆变器电路图

升压器12v升220v电路图(四)


电路图中:25T 310T 20T 250T是变压器线圈的绕组匝数,VT1是大功率三极管,可使用电视机电源管,R1的电阻是15-50Ω/5w,R4的电阻470Ω3W

12v逆变器电路图

12V直流升压到220V交流的电路图(五)


变压器可选用一个100W机床控制变压器,将变压器铁芯拆开,再将次级线圈拆下来,并记录匝数,以便于计算每伏圈数。然后用φ1.35mm的漆包线重新绕次级线圈,先绕一个22V的主线圈,在中间抽头,再用φ0.47的漆包线绕两个4V的反馈线圈,线圈的层间用较厚的牛皮纸绝缘。线圈绕好后插上铁芯,将两个4V次级分别和主线圈连在一起,注意头尾的别接反了。可通电测电压,如果4V线圈和主线圈连接后电压增加说明连接正确,反之就是错的,可换一下接头就可以了。


与4V线圈串联的两个电阻R2、R3可用电阻丝制作,可根据输出功率大小选择电阻的大小,一般为几欧姆,输出功率大时,电阻越小,偏流电阻用1W300Ω的电阻,不接这个电阻也能工作,但由于管子的参数不一致有时不起振,最好接一个。三极管的选择:

每边用三只3DD15并联,共用六只管子,电路连接好后检查无错误,就可以通电调整了,接上蓄电池,找一个100W的白炽灯做负载,打开开关,灯泡应该能正常发光,如果不能正常发光,可减小基极的电阻,直到能正常发光为止,再接上彩电看能否正常启动,不能正常启动也是减小基极的电阻,调整完毕后就可以正常使用了。

12v逆变器电路图

12V直流升压到220V交流的电路图(六)


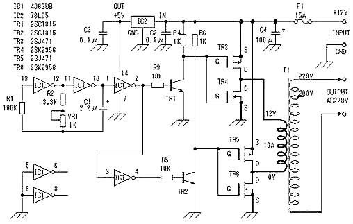
此直流12V转220V交流逆变器电路可以转换为12V直流转220伏交流。CD4047是用来产生方波。 基本公式为P =VI输入输出之间的变压器,输入功率=输出功率 因此,变压器12V到220伏,但输入绕组必须能够承受20A。

12v逆变器电路图

直流12V转220V交流逆变器电路图 (500W)(七)

联系方式:邹先生

联系电话:0755-83888366-8022

手机:18123972950

QQ:2880195519

联系地址:深圳市福田区车公庙天安数码城天吉大厦CD座5C1

请搜微信公众号:“KIA半导体”或扫一扫下图“关注”官方微信公众号

请“关注”官方微信公众号:提供 MOS管  技术帮助

12v逆变器电路图

3000万彩票-追求健康,你我一起成长 乐发IV - welcome u284彩票- 欢迎您 实亿国际(中国区)官方网站 永兴集团yx06 5630彩票(中国区)官方网站 佰利乐·(中国区)有限公司官网 金彩汇 - welcome首页