实亿国际

实亿国际

国家高新企业

cn

新闻中心

实亿国际电子捕鱼器电路图详解 电子捕鱼器电路图原理大全 KIA MOS管

信息来源:本站 日期:2018-04-23 

分享到:

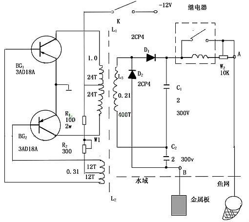
电子捕鱼器电路图

捕鱼器是根据电压高于100V,功率大于30W的电能释放于水域中可击毙直径为1至1.5米水域内的鱼类的原理而制成的。

如下捕鱼器电路图所示,捕鱼机电路由三部分组成:第一部分为晶体三极管和铁氧体变压器组成的逆变器,把12V直流电压变成数百至数千赫的交流电,其电压幅值大于100V;第二部分为全波倍压整流器,它把输出电压升高一倍,并变成直流,第三部分为继电器,它控制电路有效地把电能释放于水域,而且还可避免因插入水中而造成高压跌落。W1可调节输入电流的大小,W2可调节输出功率的大小。

电子捕鱼器电路图

电子捕鱼器视频讲解


电子捕鱼器的元件选择

BG1、BG2要求对称,且用大功率管如047,每个管子要加足够大的散热片,变压器用E-20铁氧变压器芯(双EE55变压器是很好的变压器选择),绕制时力求绝缘良好,各绕组数据见图示。C1、C2采用油质纸介电容,继电器采用电压为12V,吸合电流小于40mA的直流继电器,电源用电压为12V,容量大于3A的小型蓄电池,BG1、BG2要求β≥50,BVceo≥30V,另外可以代用的有3AD19、3AD30、3AD17等,D1、D2可用反向电压大于400V,电流大于200mA的整流管。W1功率容量为2W,W2功率容量为1W。开关K用触通式开关,允许通过的电流大于5A。


电子捕鱼器的调整及使用  电路安装毕后用40至60W、220V的灯泡作负载,接于A、B两端。按下开关K,若电路不起振,可适当调换L1或L2的线头。若电路起振,则可听到变压器声。调W1使蓄电池输入电流为3.5至5A,再调W2,使继电器产生连续通断的“嗒嗒”声,此时灯泡闪亮,调整即告结束。使用时,负载的二根多股皮线,一根接在用金属丝做的鱼网圈上,另一根接一金属板,将两根线放在1至1.5米宽的水域两端,可见水中冒泡,若有鱼,则被击昏浮于水面,然后用鱼网将鱼捞起。


脉冲直流捕鱼器电路

电子捕鱼器电路图

调试:在输出端接1只100W的白炽灯泡,调节100KK微调电阻使灯泡最亮发白光,且有闪烁感即可。


大功率捕鱼器电路图

电子捕鱼器电路图


传统多谐振荡鱼机电路

电子捕鱼器电路图

如图为传统多谐振荡鱼机电路。一般鱼机都没有两个5T和下沉线圈,它的作用是使管深度饱和以及深度截止,这可以加大鱼机的负载能力如果没有加下沉线饶的,加了此线圈可以明显看到鱼机动力足了。下沉线圈的匝数为电压3V。


这就是普通捕鱼机捕鱼的工作原理和其用料的概况,好的电鱼机用料是首选一般用料好的电鱼机,浮鱼效果和控鱼效果都很效果明显而且 不容易坏。


电子捕鱼器工作原理

电鱼机的原理就是将低电压大电流的电源变换成高电压,瞬间大电流的脉冲直流变换器。

其组成部分有:一:逆变部分(前级)

二:整流脉冲放电部分(后级)

一、逆变部分(前级)

要电到鱼,提高电鱼效果,必须有足够的输出功率和合适的输出电压。如果输出功率不大,就算电压再高也没用.防身用的电击枪电压高达几万伏,可是把鱼放在脸盆里也电不到(我亲自做过试验),为什么呢?那时因为电击枪功率太小,在水中带不动负载,压降太大.电压太低只能给鱼儿骚痒,这是因为水阻的缘故,电压太低流过水中的电流太小,电压过高,必将增大输出内阻,这样负载能力又差.,而且元器件的耐压,变压器的绝缘等方面要求高.这样又降低了可靠性.我个人认为输出电压(空载)在500-1200V较好. 输出功率要根据使用场合来定,至少要在150W(带220V150W的灯泡发白光)以上.单人背负功率不宜超过800W,因为800W满载输入电流将达到70A,最大背40AH的电瓶也用不了几个小时的.如果用在船上功率则可达数千瓦.12V机子功率最大不宜超过1500W,因为1500W时电流已经超过120A,电瓶吃不消的。要增大功率就必须提高电池电压,相同电瓶电流,电压提高一倍功率就增加一倍。而且电路在大电流工作时候发热严重,比较容易出问题。很多船机用24V,36V,甚至48V。电池电压越高,做机子越有利。但是代价是需要多个电池,造价更高了。


前级就工作频率和结构方式来分主要有高频机和低频机和白金机,当然白金机也属于低频机。就激励,驱动方式分为它激机,自激机。

高频机主要由前级驱动,MOS开关管和高频变压器组成。主要优点是体积小,重量轻,功率大。逆变效率高。缺点是电路复杂,故障率较高。而且不加后级下水电不到鱼。工作频率一般在5KHZ以上,一般高频机工作频率8K-30K较好。具体多少需要根据变压器来匹配。

前级驱动多使用脉宽调制的IC,现在用的最多的是SG3525和TL494。3525外围简洁,内部带图腾柱放大,可以直接驱动5-6对左右MOS,而且死区,RT,CT调节方便,是做鱼机首选。


前级驱动MOS管的选用,一般用电流大,耐压足够的,导通电阻小的,和W数大的。耐压不宜太高,高耐压的管子必将内阻增大,这样发热就会快。MOS管TO220封装的一般选IRF3205,75N75,IRF1010,60N08,IRF1404等。做大功率机子选用TO247封装的大管子,IRFP2907,170N06等都是牛管。管子可以采用多对并联。具体一对管子能做多少W查看元件PDF资料的W数就知道差不多了,3205是200W一个,1对做200W很稳定,2907一个470W,1对做500W就很稳定。也可以选用TO-3的铁壳管子,散热不错。


高频前级变压器的材料一般用铁氧体,非晶环等,EE铁氧体变压器绕制简单是最常用的。而且取材方便。值得注意的前级推挽结构时,变压器磁芯不可有气息否则空载电流大,有气息的磨平。不小心拆碎的磁芯也可以用,粘接时候不要留气息。


低频机由低频变压器,功率管等构成。主要优点是结构简单,稳定耐用,不加后级电鱼效果都不错。缺点是,体积大,笨重,逆变效率较低。有它激机,自激机。自激机过载能力强,管子在后级短路不易烧,它激机可以做的空载电流小,功率大,但是后级短路管子易坏。低频机一般工作在2KHZ以下。变压器主要用硅钢片,也有用铁氧体做低频的。硅钢片主要有EI(FF)形,C形,环形和条形。条形适合做白金机。白金机电鱼效果不错,但是笨重用铜量巨大。而且白金触点易坏,白金机逆变效率最低。有人用电子元件代替白金触点做了电子白金机,效果不错,实际就是反激机。用C形铁心和条形都可以制作。也很笨重,做船机不错。


功率管用的最多的是3DD15D管,主要因为他便宜,其实他是很垃圾的管子,市面上的机子动不动就是80管甚至100多管,不懂的人以为管子越多越好,其实那么多管子并联管子漏电流很大,放大倍数很低。用场管一个要顶10个15D。比较好的管子有2N3055,2N3772,MJ11032等。


在制作中,变压器的绕制非常关键.硅钢片铁心材料的工作频率低,一般不超过2KHz, 因此变压器的线圈较多,  用铜量大. 用铁氧体磁芯的工作频率高,一般10KHz-100KHz,这样变压器的线圈圈数少, 用铜量少. 铁氧体的工作频率高,体积小,圈数少,所以最好绕制.为了克服高频趋肤效应,一般采用多股并绕.低频铁芯的工作频率低,可用单股线绕制,为了方便绕制也可多股并绕.特别要注意绝缘问题。高频机变压器线径选用10A每平方MM。在匝数不少的情况下线径尽量粗。

高频机前级空载电流一般几十--500MA以内都可以,关键是频率调整到MOS发热最小就好。它激机要注意驱动频率和变压器匹配问题。有示波器观察最好,带载MOS漏极标准方波最好。很多人做不好就怪图不行,因为个人的元件参数,变压器做法,手工都有差异,机子都需要实际调整到最佳。经验多了,一个图只要改变部分参数多大功率机子都可以做出来。高频前级注意走线布局干扰。学做鱼机首先不要考虑保护问题,做会了在做保护。


二、整流脉冲放电部分(后级)

低频自激机变压器次级串电容直接下水效果不错,但是浮鱼稍差。串电容主要是为了缓冲,使机子好启动。自激机在重载下难以启动。亦可以加后级。高频机必须加后级,就是脉冲放电部分。


脉冲放电部分其实质就是将整流储能后的高压直流电,通过电容瞬间向水里放电的过程,电容储能瞬时放电可以提高瞬时功率, 达到瞬间最大脉冲功率,以达到最好的电鱼效果.但总功率是不会变的,它将维持能的转换和守恒定律,即输入功率总大于输出功率.一台好的机子,光有好的前级或好的后级都是不够的.不要妄想用多么有优秀的后极来放大前级的功率不足. 实际从电容放出的电,在水里要消耗大部分的功率.作用在鱼体上的功率只占小部分了. 整流可采用倍压整流,也可用桥式整流.如果变压器输出电压较低,可以用倍压提高电压. 如果变压器输出电压较高则用桥式整流.倍压整流一般次级初级变比20-40倍,桥式变比40-60倍。根据机子功率大小定,功率小变比做低点。低频机的整流可用普通二极管,高频机则用快恢复二极管.滤波电容一般用电解电容。100-500W机子用47-150U,500-1000W用150-330U,1000W以上用470U以上。

脉冲放电部分,一般的放电器件有继电器,三极管或者场效应管输出等,可控硅等.继电器的最简单,但有噪音,且碰极容易烧坏触点.三极管或者场效应管输出的可靠性最差,使用时要特别小心,避免在水里碰极(就是输出短路),可控硅的最耐用,可控硅瞬间浪涌电流可以达到10倍额定电流。做的好输出狂短路都不坏。有单硅,双硅,4硅。电路图网上很多自己去下载。一般的放电频率应在在10-200Hz之间可调,实际40-120HZ效果比较理想,单硅后级提高频率可以增大功率,最高频率要根据机子前级功率和关断电容来定,以调到最大不至于前级过载为准。DB3触发的最简单常用。市面上的机子70%以上是单硅后级。主要是因为简单可靠,单硅波形的尖峰对于鱼有很强的杀伤力。串联双硅过载能力较强,适应半咸水。他的脉宽随负载变化。4硅机子效率较高,小元件能获得较大功率。串双硅和桥4硅波形都差不多.


联系方式:邹先生

联系电话:0755-83888366-8022

手机:18123972950

QQ:2880195519

联系地址:深圳市福田区车公庙天安数码城天吉大厦CD座5C1

请搜微信公众号:“KIA半导体”或扫一扫下图“关注”官方微信公众号

请“关注”官方微信公众号:提供 MOS管  技术帮助

电子捕鱼器电路图

3000万彩票-追求健康,你我一起成长 乐发IV - welcome u284彩票- 欢迎您 实亿国际(中国区)官方网站 永兴集团yx06 5630彩票(中国区)官方网站 佰利乐·(中国区)有限公司官网 金彩汇 - welcome首页