实亿国际

实亿国际

国家高新企业

cn

新闻中心

LED照明原理图-LED照明灯控制线路原理图解

实亿国际信息来源:本站 日期:2017-12-26 

分享到:

LED广告灯操控线路是一种可用于小区院子、马路、景象照明及装饰用的线路。LED广告灯操控线路是采用LED作为显现设备的线路,通过逻辑门电路操控不同色彩的LED有规则地亮灭,起到广告警示的效果。

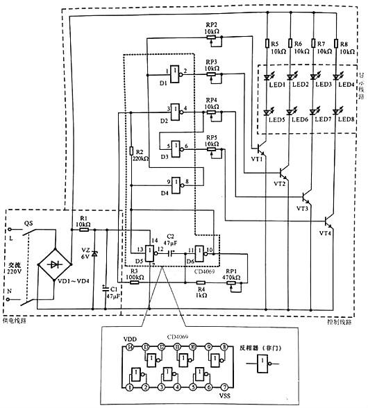
下图所示为典型LED广告灯操控线路。

LED广告灯操控线路主要是由供电线路、操控线路以及显现线路等构成的。

该线路中电源总开关QS、桥式整流电路VD1~VD4、六非门电路CD4069、驱动晶体三极管VT1~VT4、发光二极管LED1~LED8为中心元器件和部件。

LED广告灯操控线路的供电进程为:

实亿国际 合上电源总开关QF,接通沟通220 V市电电源。

实亿国际 沟通220 V 市电电压经桥式整流电路VD1~VD4整流后输出直流电压,为显现线路进行供电。

实亿国际 整流输出的直流电压,经电阻器R1降压、稳压二极管VZ稳压、滤波电容器C1滤波后,发生6 V直流电压,为六非门电路4069供给作业电压(4脚送入)。

LED广告灯的作业进程为:

六非门电路4069作业后,D5与D6两个非门(反相放大器)与电容、电阻构成脉冲振动电路,由10脚和13脚输出低频振动信号。

低频振动脉冲加到4069的9脚,经电阻器R2后加到3脚上。

由9脚输人的振动信号经反相后,由8脚输出,一路再送入1脚中。

实亿国际 从图可见,振动信号经4个非门的处理别离由2,4,6,8脚输出相位和时序不同的脉冲信号,并别离加到VTI~VT4的基极。当有正极性脉冲加到晶体三极管基极时,该管便会导通,相应的LED便会点亮发光,从而构成有规则的亮光。

六非门电路4069的5脚输入的振动信号经反相后由6脚输出(此刻输出的振动信号与4脚输出的相反)。

振动信号经电位器RP5送往驱动晶体三极管VT4的基极,使VT4作业在开关状况,从而替换导通。

实亿国际 振动信号为高电平时VT4导通,发光二极管LED4和LED8便会发光;振动信号为低电平时VT4截止,发光二极管LED4和LED8·便会平息。

实亿国际 此刻LED3和LED7、LED4和LED8在振动信号的效果下,便会替换地点亮和平息。


相关搜索:

LED灯

LED控制器

LED驱动芯片

3000万彩票-追求健康,你我一起成长 乐发IV - welcome u284彩票- 欢迎您 实亿国际(中国区)官方网站 永兴集团yx06 5630彩票(中国区)官方网站 佰利乐·(中国区)有限公司官网 金彩汇 - welcome首页