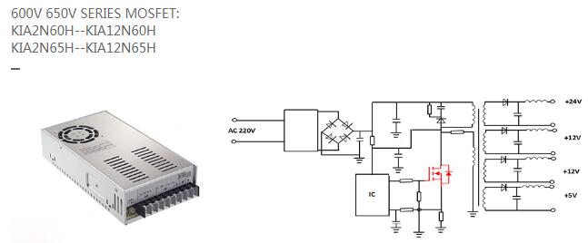
工业开关电源市场分析-工业开关电源MOS管厂家及应用方案详解-KIA MOS管
信息来源:本站 日期:2018-09-10
中国工业用开关电源市场发展分析根据北京捷孚联合咨询有限公司(JFUnited)最新调查报告《2007中国工业用开关电源市场调查报告》数据显示,2006年中国工业用开关电源市场规模在6.7亿元;从产品安装方式分类来看,2006年工业领域平板式开关电源和导轨式开关电源产品分别占市场总规模的66%和34%;从应用领域分类来看,机械、电力和铁路三大领域占工业领域开关电源市场的90%,其中机械和电力两大领域就占市场总体规模的80%。 根据JFUnited调查报告资料显示,在2001-2006年间,占国内工业开关电源主要份额的厂商,比如朝阳、铭纬、衡孚等主要厂商的增长率平均在15%-30%之间,但从整个行业来看,工业开关电源并没有达到预期的增长率,而工业开关电源的市场增长率要远低于在通信及家电、计算机领域,2001-2006年工业电源增长率仅保持在10%-15%的增长区间。另外,JFUnited调查报告指出,国内工业开关电源在2005-2006年市场整体增长速度均略超过30%,并对2007年工业开关电源市场的发展持乐观态度。随着导轨式开关电源及模块开关电源的快速发展,以及新技术的出现,国内的开关电源市场格局将会有所变化,而国内外重要开关电源厂商将预期增长率锁定在20%上下,JFUnited认为工业用平板式开关电源未来发展速度将保持在20%左右,中国工业开关电源的增长速度及发展水平远低于日本、美国、欧洲等地。 目前国外公司如ABB、欧姆龙、西门子、菲尼克斯等主要以生产销售导轨式产品为主,而国内代表性公司如朝阳、铭纬(台资)、衡孚、德创、三基等主要以生产平板式开关电源为主。另外,国外公司中除电盛兰达等少数开关电源企业在大陆有设立工厂以外,大部分以进口形式在大陆销售,在营销模式上,工业开关电源企业呈现出代理和直销两种并存的模式。 调查报告资料显示,工业用开关电源主力企业市场规模表现中,前四名只有朝阳一家国内企业,而其它三家均为外资(含台资)企业,并且朝阳比其它三个企业的优势并不明显,而国内其它企业大多保持在中等水平。行业销售规模前四位朝阳、电盛兰达、铭纬、欧姆龙四家企业市场份额目前占到整个工业用开关电源市场份额的48%,这说明工业用开关电源行业市场集中度已经比较高,市场发展正超着成熟水平发展。
前十名企业中,国内企业的总量与外资企业的总量比为1:1.5。从中可以看出,目前在国内工业开关电源市场国内企业很大程度上落后于外资企业。 在各厂商工业开关电源价格表现上,JFUnited报告指出,类似规格(同一功率和输出电压)不同厂商的价格水平差异很大,差距在几倍到十几倍不等;另外,同一公司由于认证数量和类型的差异,同一规格的产品价格也会有很大的差异,或者同一公司由于产品应用场合的定位不同导致价格的巨大差异,如朝阳军品级开关电源分别是工业级和商业级开关电源1.5-3倍的价差。 JFUnited在调查报告中对未来国内工业用开关电源行业关键竞争因素分析中指出,国内从事工业开关电源的企业,从整体上来讲与国外企业还存在差距,产品的规模以及产品种类不可能兼顾所有工业领域,优势集中在自身擅长的领域,比如无锡宇峰重点在电力行业,随着国际企业从高端市场向中端市场的延伸,加大对国内企业的冲击力,使得国内企业保住现有的阵地成为首要任务,因此,能否进一步市场细分,加大优势领域的资源组合,成为国内企业今后发展的最大挑战。 随着电盛兰达、欧姆龙等国际工业电源巨头实施中国本地化发展策略,并不断兼并和重组国内优势企业,使工业开关电源产品在华推广及成本战略凸显优势,未来不仅对于国内企业有相当影响,也会进一步强占其它中高端领域外资品牌的市场份额。 从工业开关电源细分市场来看,电力、铁路、军工、航空等领域,目前主要由少部分供应商垄断,短期内这样市场特点不会很大变化,而对于工控领域来讲,涉及产品及环境比较复杂,各供应商都有不同比例的涉及,未来随着各家供应商的技术及产品发展,市场份额可能会出现较大变化, 行业发展水平的好坏对于行业企业发展的尤为重要,随着电力电子技术的高速发展,各种电子、电器设备领域,程控交换机、通讯、电子检测设备电源、控制设备电源等都已广泛地使用了开关电源,另外开关电源又表现出替代线形及相控电源趋势,未来发展空间是否将会达到或者超过预期水平,将决定工业开关电源各企业的发展速度及未来走势。 目前国内企业在产品品质和技术上还不能和国外企业想媲美,但由于中国廉价的劳动力和原材料,中国的产品价格上占有十分大的优势。这使得国内小的民营企业总体规模还占有20%的规模,短期内价格及成本因素仍然为国内竞争的最主要因素之一。
国内企业与国外企业相比输在工艺,国内开关电源企业在规模和产值方面与国外企业相比水平相当。也掌握了一些独立的技术工艺,但主要是在小型器件产品上。但在大型器件芯片技术上还依靠国外技术,虽然在珠三角地区尽管有大批的台资和日资企业建立了生产线,但主要芯片技术还是外资控制。在未来的竞争中,独立工艺技术是开关电源企业掌握和扩展市场的关键。 JFUnited在调查报告中最后指出,国内开关电源企业在也业务开拓能力上与外资企业存在差距。大多数外部渠道资源匮乏,只能等待客户上门,而欧美企业的需求信息掌握比较全面及时,渠道网络丰富,使市场开拓能力远强于国内,另外,国内企业与外资企业相比,普遍存在服务意识不强,不注重客源关系维系的现象。甚至有些小企业过于追求经济效益,而忽略了企业的相关服务,例如产品质量保证和售后服务、企业应该承担的社会责任等。这样的结果最终必然是企业客户投诉越来越多,最后被市场淘汰。在未来的竞争中,市场开拓能力及服务意识的提高也是企业发展的重要因素。
本文主要是介绍工业开关电源MOS管供应商及参数、选型详解,深圳市可易亚半导体科技有限公司.是一家专业从事中、大、功率场效应管(MOSFET)、快速恢复二极管、三端稳压管开发设计,集研发、生产和销售为一体的国家高新技术企业。
2005年在深圳福田,KIA半导体开启了前行之路,注册资金1000万,办公区域达1200平方,已经拥有了独立的研发中心,研发人员以来自韩国(台湾)超一流团队,可以快速根据客户应用领域的个性来设计方案,同时引进多台国外先进设备,业务含括功率器件的直流参数检测、雪崩能量检测、可靠性实验、系统分析、失效分析等领域。强大的研发平台,使得KIA在工艺制造、产品设计方面拥有知识产权35项,并掌握多项场效应管核心制造技术。自主研发已经成为了企业的核心竞争力。

强大的研发平台,使得KIA在工艺制造、产品设计方面拥有知识产权35项,并掌握多项场效应管核心制造技术。自主研发已经成为了企业的核心竞争力。

KIA半导体的产品涵盖工业、新能源、交通运输、绿色照明四大领域,不仅包括光伏逆变及无人机、充电桩、这类新兴能源,也涉及汽车配件、LED照明等家庭用品。KIA专注于产品的精细化与革新,力求为客户提供最具行业领先、品质上乘的科技产品。

从设计研发到制造再到仓储物流,KIA半导体真正实现了一体化的服务链,真正做到了服务细节全到位的品牌内涵,我们致力于成为场效应管(MOSFET)功率器件领域的领跑者,为了这个目标,KIA半导体正在持续创新,永不止步!

注:需了解更多型号及参数参考资料,请联系我们!
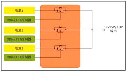
MOS管最常见的应用可能是电源中的开关元件,此外,它们对电源输出也大有裨益。服务器和通信设备等应用一般都配置有多个并行电源,以支持N+1 冗余与持续工作 (图1)。各并行电源平均分担负载,确保系统即使在一个电源出现故障的情况下仍然能够继续工作。不过,这种架构还需要一种方法把并行电源的输出连接在一起,并保证某个电源的故障不会影响到其它的电源。在每个电源的输出端,有一个功率MOS管可以让众电源分担负载,同时各电源又彼此隔离 。起这种作用的MOS管被称为"ORing"FET,因为它们本质上是以 "OR" 逻辑来连接多个电源的输出。
一、开关电源上的MOS管选择方法
图1:用于针对N+1冗余拓扑的并行电源控制的MOS管
在ORing FET应用中,MOS管的作用是开关器件,但是由于服务器类应用中电源不间断工作,这个开关实际上始终处于导通状态。其开关功能只发挥在启动和关断,以及电源出现故障之时 。
相比从事以开关为核心应用的设计人员,ORing FET应用设计人员显然必需关注MOS管的不同特性。以服务器为例,在正常工作期间,MOS管只相当于一个导体。因此,ORing FET应用设计人员最关心的是最小传导损耗。
二、低RDS(ON) 可把BOM及PCB尺寸降至最小
一般而言,MOS管制造商采用RDS(ON) 参数来定义导通阻抗;对ORing FET应用来说,RDS(ON) 也是最重要的器件特性。数据手册定义RDS(ON) 与栅极 (或驱动) 电压 VGS 以及流经开关的电流有关,但对于充分的栅极驱动,RDS(ON) 是一个相对静态参数。
若设计人员试图开发尺寸最小、成本最低的电源,低导通阻抗更是加倍的重要。在电源设计中,每个电源常常需要多个ORing MOS管并行工作,需要多个器件来把电流传送给负载。在许多情况下,设计人员必须并联MOS管,以有效降低RDS(ON)。
需谨记,在 DC 电路中,并联电阻性负载的等效阻抗小于每个负载单独的阻抗值。比如,两个并联的2Ω 电阻相当于一个1Ω的电阻 。因此,一般来说,一个低RDS(ON) 值的MOS管,具备大额定电流,就可以让设计人员把电源中所用MOS管的数目减至最少。
除了RDS(ON)之外,在MOS管的选择过程中还有几个MOS管参数也对电源设计人员非常重要。许多情况下,设计人员应该密切关注数据手册上的安全工作区(SOA)曲线,该曲线同时描述了漏极电流和漏源电压的关系。基本上,SOA定义了MOSFET能够安全工作的电源电压和电流。在ORing FET应用中,首要问题是:在"完全导通状态"下FET的电流传送能力。实际上无需SOA曲线也可以获得漏极电流值。
若设计是实现热插拔功能,SOA曲线也许更能发挥作用。在这种情况下,MOS管需要部分导通工作。SOA曲线定义了不同脉冲期间的电流和电压限值。
注意刚刚提到的额定电流,这也是值得考虑的热参数,因为始终导通的MOS管很容易发热。另外,日渐升高的结温也会导致RDS(ON)的增加。MOS管数据手册规定了热阻抗参数,其定义为MOS管封装的半导体结散热能力。RθJC的最简单的定义是结到管壳的热阻抗。细言之,在实际测量中其代表从器件结(对于一个垂直MOS管,即裸片的上表面附近)到封装外表面的热阻抗,在数据手册中有描述。若采用PowerQFN封装,管壳定义为这个大漏极片的中心。因此,RθJC 定义了裸片与封装系统的热效应。RθJA 定义了从裸片表面到周围环境的热阻抗,而且一般通过一个脚注来标明与PCB设计的关系,包括镀铜的层数和厚度。
三、开关电源中的MOS管
现在让我们考虑开关电源应用,以及这种应用如何需要从一个不同的角度来审视数据手册。从定义上而言,这种应用需要MOS管定期导通和关断。同时,有数十种拓扑可用于开关电源,这里考虑一个简单的例子。DC-DC电源中常用的基本降压转换器依赖两个MOS管来执行开关功能(图2),这些开关交替在电感里存储能量,然后把能量释放给负载。目前,设计人员常常选择数百kHz乃至1 MHz以上的频率,因为频率越高,磁性元件可以更小更轻。
四、开关电源上的MOS管选择方法
图2:用于开关电源应用的MOS管对。(DC-DC控制器)
显然,电源设计相当复杂,而且也没有一个简单的公式可用于MOS管的评估。但我们不妨考虑一些关键的参数,以及这些参数为什么至关重要。传统上,许多电源设计人员都采用一个综合品质因数(栅极电荷QG ×导通阻抗RDS(ON))来评估MOS管或对之进行等级划分。
栅极电荷和导通阻抗之所以重要,是因为二者都对电源的效率有直接的影响。对效率有影响的损耗主要分为两种形式--传导损耗和开关损耗。
栅极电荷是产生开关损耗的主要原因。栅极电荷单位为纳库仑(nc),是MOS管栅极充电放电所需的能量。栅极电荷和导通阻抗RDS(ON) 在半导体设计和制造工艺中相互关联,一般来说,器件的栅极电荷值较低,其导通阻抗参数就稍高。开关电源中第二重要的MOS管参数包括输出电容、阈值电压、栅极阻抗和雪崩能量。
某些特殊的拓扑也会改变不同MOS管参数的相关品质,例如,可以把传统的同步降压转换器与谐振转换器做比较。谐振转换器只在VDS (漏源电压)或ID (漏极电流)过零时才进行MOS管开关,从而可把开关损耗降至最低。这些技术被成为软开关或零电压开关(ZVS)或零电流开关(ZCS)技术。由于开关损耗被最小化,RDS(ON) 在这类拓扑中显得更加重要。
低输出电容(COSS)值对这两类转换器都大有好处。谐振转换器中的谐振电路主要由变压器的漏电感与COSS决定。此外,在两个MOS管关断的死区时间内,谐振电路必须让COSS完全放电。
低输出电容也有利于传统的降压转换器(有时又称为硬开关转换器),不过原因不同。因为每个硬开关周期存储在输出电容中的能量会丢失,反之在谐振转换器中能量反复循环。因此,低输出电容对于同步降压调节器的低边开关尤其重要。
五、mos管初选基本步骤
1 、电压应力在电源电路应用中,往往首先考虑漏源电压VDS的选择。在此上的基本原则为MOSFET实际工作环境中的最大峰值漏源极间的电压不大于器件规格书中标称漏源击穿电压的 90% 。
即:
VDS_peak ≤ 90% * V(BR)DSS
注:一般地, V(BR)DSS 具有正温度系数。故应取设备最低工作温度条件下之 V(BR)DSS 值作为参考。
2 、漏极电流其次考虑漏极电流的选择。基本原则为MOSFET实际工作环境中的最大周期漏极电流不大于规格书中标称最大漏源电流的90%;漏极脉冲电流峰值不大于规格书中标称漏极脉冲电流峰值的 90% 。
即:
ID_max ≤ 90% * ID
ID_pulse ≤ 90% * IDP
注:一般地,ID_max及ID_pulse具有负温度系数,故应取器件在最大结温条件下之ID_max及ID_pulse值作为参考。器件此参数的选择是极为不确定的—主要是受工作环境,散热技术,器件其它参数(如导通电阻,热阻等)等相互制约影响所致。最终的判定依据是结点温度(即如下第六条之“耗散功率约束”)。根据经验,在实际应用中规格书目中之ID会比实际最大工作电流大数倍,这是因为散耗功率及温升之限制约束。在初选计算时期还须根据下面第六条的散耗功率约束不断调整此参数。建议初选于 3~5 倍左右 ID = (3~5)*ID_max 。
3 、驱动要求MOSFEF的驱动要求由其栅极总充电电量(Qg)参数决定。在满足其它参数要求的情况下,尽量选择Qg小者以便驱动电路的设计。驱动电压选择在保证远离最大栅源电压( VGSS )前提下使 Ron 尽量小的电压值(一般使用器件规格书中的建议值)
4 、损耗及散热小的 Ron 值有利于减小导通期间损耗,小的 Rth 值可减小温度差(同样耗散功率条件下),故有利于散热。
5 、损耗功率初算MOSFET 损耗计算主要包含如下 8 个部分:
即:
PD = Pon + Poff + Poff_on + Pon_off + Pds + Pgs+Pd_f+Pd_recover
详细计算公式应根据具体电路及工作条件而定。例如在同步整流的应用场合,还要考虑体内二极管正向导通期间的损耗和转向截止时的反向恢复损耗。损耗计算可参考下文的“MOS管损耗的8个组成部分”部分。
6 、耗散功率约束器件稳态损耗功率 PD,max 应以器件最大工作结温度限制作为考量依据。如能够预先知道器件工作环境温度,则可以按如下方法估算出最大的耗散功率:
即:
PD,max ≤ ( Tj,max - Tamb ) / Rθj-a
其中Rθj-a是器件结点到其工作环境之间的总热阻包括Rθjuntion-case,Rθcase-sink,Rθsink-ambiance等。如其间还有绝缘材料还须将其热阻考虑进去。
联系方式:邹先生
联系电话:0755-83888366-8022
手机:18123972950
QQ:2880195519
联系地址:深圳市福田区车公庙天安数码城天吉大厦CD座5C1
请搜微信公众号:“KIA半导体”或扫一扫下图“关注”官方微信公众号
请“关注”官方微信公众号:提供 MOS管 技术帮助