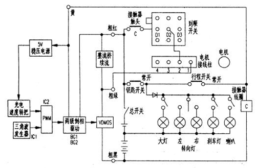
(1)频率低,约150Hz,因而续流二极管采用了普通整流桥; (2)没有欠压和过...(1)频率低,约150Hz,因而续流二极管采用了普通整流桥; (2)没有欠压和过流保护; (3)采用了简单的门电路作三角波发生器; (4)采用5只大功率VDMOS并联...
实亿国际稳压电源 由V3(TL431),Q3等元件组成,从36V蓄电池经过串联稳压后得到+12V电...稳压电源 由V3(TL431),Q3等元件组成,从36V蓄电池经过串联稳压后得到+12V电压,给控制电路供电,调节VR6可校准+12V电源。
KPD6610B场效应管漏源击穿电压-100V,漏极电流-15A,低导通电阻RDS(开启) 170m...KPD6610B场效应管漏源击穿电压-100V,漏极电流-15A,低导通电阻RDS(开启) 170mΩ;具有低噪声,提高信号的保真度、高阈值电压,抗干扰能力强、低功耗...
实亿国际通过H桥电路来控制电机的两个相位的电流方向,实现电机的旋转和定位。两相步进...通过H桥电路来控制电机的两个相位的电流方向,实现电机的旋转和定位。两相步进电机通常有两个相位,分别称为A相和B相。H桥电路由四个开关(如MOSFET管)和四个续流...
4个开关K1和K4,K2和K3分别受控制信号a,b的控制,当控制信号使开关K1,K4合上...4个开关K1和K4,K2和K3分别受控制信号a,b的控制,当控制信号使开关K1,K4合上,K2,K3断开时,电流在线圈中的流向如图1(a),当控制信号使开关K2,K3合上,K1,K4...
实亿国际KND3303C场效应管漏源击穿电压30V,漏极电流90A,极低导通电阻RDS(开启) 3.2mΩ...KND3303C场效应管漏源击穿电压30V,漏极电流90A,极低导通电阻RDS(开启) 3.2mΩ,最小化开关损耗;低Crrs、快速开关,高效率低损耗;100%经雪崩测试、改进的dv/dt...