实亿国际有刷控制器原理,电动车控制器接线图-KIA MOS管
实亿国际信息来源:本站 日期:2025-05-26
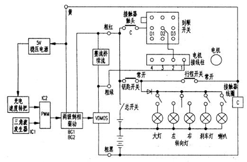
电路原理方框图及接线图如图所示。
电路特点:
(1)频率低,约150Hz,因而续流二极管采用了普通整流桥;
(2)没有欠压和过流保护;
(3)采用了简单的门电路作三角波发生器;
(4)采用5只大功率VDMOS并联,并且采用了简单均衡电路;
(5)速度转把是自制的光电速度把。
该控制器有36V、48V、60V多种规格,主要区别在功率管部分,电路如下。
如此简明的控制器,主要损坏元件就是功率管。损坏的原因主要是串激电机碳刷接触不良,高压击穿功率管;还有堵转造成的过流和过热。
注意事项
无论更换原配套、还是换用其他品牌的有刷控制器,首先要搞清控制器的几条基本连线:电源正、负线,两条电机接线,三条速度转把接线,刹车把接线,钥匙接线。仪表接线等。进一步判断霍尔速度转把三条接线,具体到哪一条是+5V、地和速度信号,刹车把接线是断开有效还是短路有效等。
修理有刷控制器,首先要根据现象粗略估计损坏部位,排除控制器外部接触不良等低级故障。例如:飞车现象可能是VDMOS击穿,也可能是霍尔速度转把的接地端悬空;加电不转可能是控制器故障,也可能是外部连线烧断或接触不良,特别是刹车开关、钥匙、电池等部位;加载无力可能是电流取样电阻脱焊,也可能是电机问题等。确实认定是控制器内部故障,再打开检查维修。
要认清控制器内部关键器件,有些器件外形一样,例如TO-220封装的VDMOS、三端稳压器78xx、续流二极管等。生产厂商为保密往往把元器件的印刷标示打磨掉了,给维修增加了麻烦。小功率控制器,可根据连线部位等特征来认定,例如:续流二极管两端和电机两条线是并联关系,用万用表测一下就清楚了;VDMOS和三端稳压器78xx虽然都有一端接地,但VDMOS一端接电机,稳压器78xx则不接电机。集成块也可以从脚数和连线部位等特征来区分,例如:TL494是16脚的。LM324和LM339是14脚的,LM393和LM358是8脚的;虽然LM324和LM339都是14脚的,但是供电脚不同,LM324供电端是④脚,而接地端是⑾脚。LM339供电端是③脚。接地端是⑿。
接有直径1mm长度大约1cm的镍铜丝或康铜丝的电阻,一般是电流取样电阻,一端接VDMOS的源极S,一端接电池负极(粗黑),康铜丝两端受热很易造成焊锡脱落。可能造成轻载正常、重载无力等故障。
根据原理图可以进一步沿信号通路分析,有刷控制器核心部位就是PWM。它前面的输入信号,一路是三角波发生器的三角波,一路是霍尔速度转把的速度信号。PWM的驱动信号加到VDMOS栅极。
联系方式:邹先生
座机:0755-83888366-8022
手机:18123972950(微信同号)
QQ:2880195519
联系地址:深圳市龙华区英泰科汇广场2栋1902
搜索微信公众号:“KIA半导体”或扫码关注官方微信公众号
关注官方微信公众号:提供 MOS管 技术支持
免责声明:网站部分图文来源其它出处,如有侵权请联系删除。
