tl494逆变器电路图,tl494开关电源电路-KIA MOS管
实亿国际信息来源:本站 日期:2025-10-13
采用ICTL494构建的经典逆变器电路,输出配置为推挽方式工作,因此此处的输出控制引脚与+5V参考连接,这是通过引脚#14实现的。
利用TL494组成的400W大功率稳压逆变器电路。
它激式变换部分采用TL494,VT1、VT2、VD3、VD4构成灌电流驱动电路,驱动两路各两只60V/30A的MOSFET开关管。如需提高输出功率,每路可采用3~4只开关管并联应用,电路不变。
第1、2脚构成稳压取样、误差放大系统,正相输入端1脚输入逆变器次级取样绕组整流输出的15V直流电压,经R1、R2分压,使第1脚在逆变器正常工作时有近4.7~5.6V取样电压。反相输入端2脚输入5V基准电压(由14脚输出)。
当输出电压降低时,1脚电压降低,误差放大器输出低电平,通过PWM电路使输出电压升高。正常时1脚电压值为5.4V,2脚电压值为5V,3脚电压值为0.06V。此时输出AC电压为235V(方波电压)。
第4脚外接R6、R4、C2设定死区时间。正常电压值为0.01V。第5、6脚外接CT、RT设定振荡器三角波频率为100Hz。正常时5脚电压值为1.75V,6脚电压值为3.73V。第7脚为共地。第8、11脚为内部驱动输出三极管集电极,第12脚为TL494前级供电端,此三端通过开关S控制TL494的启动/停止,作为逆变器的控制开关。
当S1关断时,TL494无输出脉冲,因此开关管VT4~VT6无任何电流。S1接通时,此三脚电压值为蓄电池的正极电压。第9、10脚为内部驱动级三极管发射极,输出两路时序不同的正脉冲。正常时电压值为1.8V。
第13、14、15脚其中14脚输出5V基准电压,使13脚有5V高电平,控制门电路,触发器输出两路驱动脉冲,用于推挽开关电路。第15脚外接5V电压,构成误差放大器反相输入基准电压,以使同相输入端16脚构成高电平保护输入端。
此接法中,当第16脚输入大于5V的高电平时,可通过稳压作用降低输出电压,或关断驱动脉冲而实现保护。在它激逆变器中输出超压的可能性几乎没有,故该电路中第16脚未用,由电阻R8接地。
tl494开关电源-太阳能充电器:
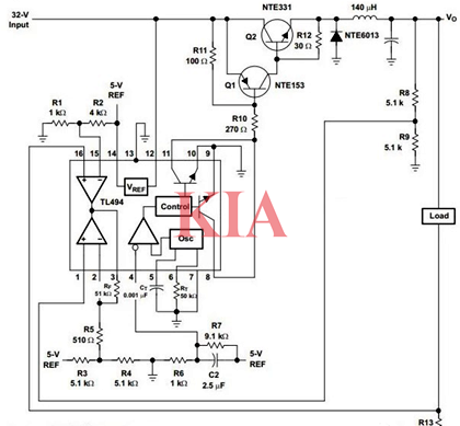
电路图展示了如何有效配置TL494以创建5V/10A开关降压电源。在此配置中,输出以并行模式工作,因此可以看到输出控制引脚13接地。这两个误差放大器在这里也得到了非常有效的使用。一个误差放大器通过R8/R9控制电压反馈,并将输出保持在所需速率(5V)。第二个误差放大器用于通过R13控制最大电流。
联系方式:邹先生
座机:0755-83888366-8022
手机:18123972950(微信同号)
QQ:2880195519
联系地址:深圳市龙华区英泰科汇广场2栋1902
搜索微信公众号:“KIA半导体”或扫码关注官方微信公众号
关注官方微信公众号:提供 MOS管 技术支持
免责声明:网站部分图文来源其它出处,如有侵权请联系删除。
