实亿国际负载开关电路,MOSFET负载开关,电路原理图-KIA MOS管
实亿国际信息来源:本站 日期:2025-04-24
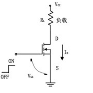
如图所示,负载接在电源与漏极之间。在其栅极上加一个逻辑高电平,则N-MOSFET导通,负载得电;在其栅极加一个逻辑低电平,则N-MOSFET关断,负载失电。
可以看出,负载开关接是在电源与负载之间,用逻辑电平来控制通、断,使负载得电或失电的功率器件。由于开关在负载的下边,一般称为低端负载开关。
如果负载是一个要求接地的电路(如功率放大电路、发射电路或接收电路等),则低端负载开关不能用,要采用高端负载开关。
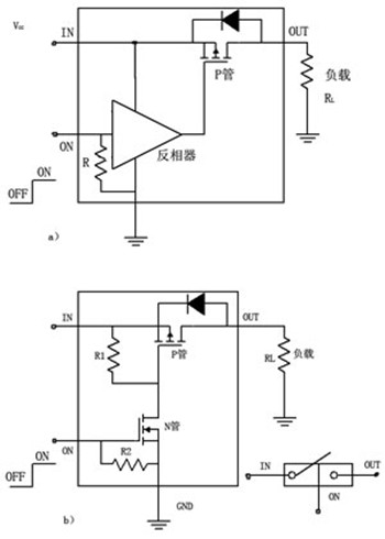
高端负载开关主要由P沟道MOSFET组成,如图所示。
图(a)是由一个P-MOSFET与一个反相器组成的,图(b)是由一个P-MOSFET与一个N-MOSFET组成的。开关在负载的上面,称高端负载开关。
负载开关电路是主要用来控制后级负载的电源开关。可以直接用IC也可以用分立器件搭建,分立器件主要用PMOS加三极管实现。
电路分析如下图所示:
R5模拟后级负载,Q1为开关,当R3端口的激励源为高电平时,Q2饱和导通,MOS管QQ1的VGS<VGSth导通,R5负载上电,关断时负载下电。电路中R3为三极管Q2的限流电阻,R4为偏置电阻,R1R2为Q1的栅极分压电阻,C1C2为输出滤波电容。
联系方式:邹先生
座机:0755-83888366-8022
手机:18123972950(微信同号)
QQ:2880195519
联系地址:深圳市龙华区英泰科汇广场2栋1902
搜索微信公众号:“KIA半导体”或扫码关注官方微信公众号
关注官方微信公众号:提供 MOS管 技术支持
免责声明:网站部分图文来源其它出处,如有侵权请联系删除。
