场效应管捕鱼机电路图场效应管捕鱼机电路图
在电鱼机的制作或是修理中,经常会涉及到场效应管的好坏检测和极性判别,场效应...在电鱼机的制作或是修理中,经常会涉及到场效应管的好坏检测和极性判别,场效应管品种和类型十分多,一时又找不到它的材料,那就只能用万用表进行测量来判别,测量...
实亿国际步进电机又称脉冲电机,它是一种感应电机,涉及到机械、电机、电子及计算机等许...步进电机又称脉冲电机,它是一种感应电机,涉及到机械、电机、电子及计算机等许多专业知识。步进电机作为执行元件,是机电一体化的关键产品之一,广泛应用在各种自...
本文主要是针对几种不同LED路灯的运用,提出了合适的架构,并对其优缺陷进行分...本文主要是针对几种不同LED路灯的运用,提出了合适的架构,并对其优缺陷进行分析,以便让读者能依据详细情况和规划的路灯种类,找到最合适的计划。
碳化硅因为化学功能安稳、导热系数高、热膨胀系数小、耐磨功能好,除作磨料用外...碳化硅因为化学功能安稳、导热系数高、热膨胀系数小、耐磨功能好,除作磨料用外,还有许多其他用处,例如:以特别工艺把碳化硅粉末涂布于水轮机叶轮或汽缸体的内壁...
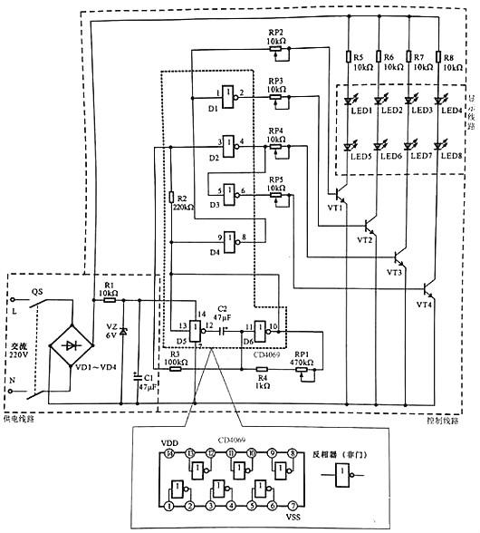
实亿国际LED广告灯操控线路是一种可用于小区院子、马路、景象照明及装饰用的线路。LED广...LED广告灯操控线路是一种可用于小区院子、马路、景象照明及装饰用的线路。LED广告灯操控线路是采用LED作为显现设备的线路,通过逻辑门电路操控不同色彩的LED有规则...