实亿国际场效应管电路图及基本电路-场效应管放大电路图应用分析-KIA MOS管
信息来源:本站 日期:2018-06-15
场效应管电路图在电压放大电路中的应用见下图。

该电路主要是对电压信号进行放大,根据这一特性,选用了电压控制器件场效应管作为核心器件,将输入信号由场效应管的栅极G输入,然后再由漏极D输出放大后的信号,从而实现对电压的放大。
二、场效应管在收音机的高频放大电路中的应用
场效应管电路图在收音机的高频放大电路中的应用见下图

外接天线接收的无线电信号由C1耦合到L1、C2组成的谐振电路,经选频后信号由VT1场效应管进行高频放大,放大后的信号由C4耦合到中频电路,无外接天线时,绕在磁棒上的线圈L1也可以直接接收无线电信号。
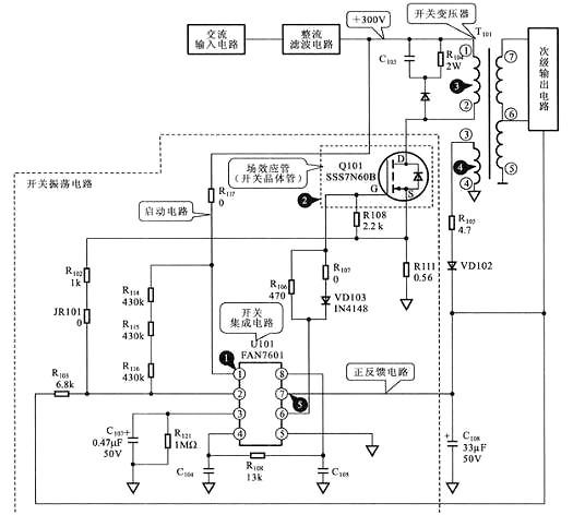
场效应管在开关电源电路中的开关振荡电路中的应用见下图

开关集成电路U101中的振荡器起振,为场效应管Q101的栅极G提供振荡信号,于是场效应管Q101开始振荡,使开关变压器T101的初级线圈中产生开关电流,开关变压器的次级线圈3、4中便产生感应电流,3脚的输出经整流、滤波后形成正反馈电压加到U101的7脚,从而维持振荡电路工作,使开关电源进入正常的工作状态。场效应管电路图作为该电路中的脉冲放大器件,用于实现“开关振荡”的功能。
联系方式:邹先生
联系电话:0755-83888366-8022
手机:18123972950
QQ:2880195519
联系地址:深圳市福田区车公庙天安数码城天吉大厦CD座5C1
请搜微信公众号:“KIA半导体”或扫一扫下图“关注”官方微信公众号
请“关注”官方微信公众号:提供 MOS管 技术帮助