实亿国际升压器电路12v升220v电路图分享-KIA MOS管
信息来源:本站 日期:2025-05-13
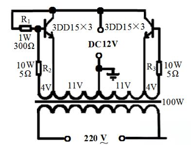
电路采用了功率较大的三极管2N3055,而电阻只用了两个,且最好电阻的功率选大一点,这样电路的输出功率也会相应地增加,上图中用的是1W的400欧姆电阻,如果没有1W的也没关系,现在用到的最多的是1/4W的电阻,只要选择四个电阻并联大约是400Ω就可以了。
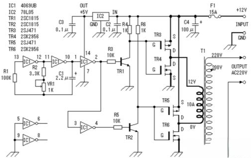
电路图中展示了一种由MOS场效应管和普通电源变压器构成的逆变器。其输出功率的大小,主要受到MOS场效应管和电源变压器功率的影响。通过合理选择这些元件,可以实现所需的升压效果。
电路图展示了如何将12V直流电压升压至220V交流电压的过程。其中,关键的一步是选用合适的变压器,如一个100W机床控制变压器。在操作时,需要将变压器的铁芯拆开,并拆下次级线圈,记录其匝数,以便后续计算每伏所需的线圈匝数。
接着,使用漆包线重新绕制次级线圈,先绕制一个22V的主线圈,并在中间设置抽头。之后,再用更细的漆包线绕制两个4V的反馈线圈,并注意在线圈之间使用牛皮纸进行绝缘。完成线圈绕制后,将铁芯插入,并将两个4V次级线圈与主线圈相连,需确保连接方向正确。
在电路中,与4V线圈串联的两个电阻R2、R3可用电阻丝制作,其阻值可根据输出功率的大小进行选择,通常为几欧姆。同时,为了稳定电流,可接入一个1W300Ω的偏流电阻,尽管不接此电阻电路也能工作,但为了保证管子的参数一致和电路的稳定振荡,建议最好接上。
关于三极管的选择,每边可使用三只3DD15并联,共计六只管子。在电路连接完成后,应进行检查以确保无误。随后,可以通电进行调试。首先接上蓄电池和负载(如一个100W的白炽灯),打开开关后,灯泡应能正常发光。若不能正常发光,可适当减小基极的电阻直至灯泡正常发光。接着,可以尝试接上彩电进行测试,若彩电不能正常启动,同样需要调整基极电阻。经过上述调整后,电路即可正常工作。
联系方式:邹先生
座机:0755-83888366-8022
手机:18123972950(微信同号)
QQ:2880195519
联系地址:深圳市龙华区英泰科汇广场2栋1902
搜索微信公众号:“KIA半导体”或扫码关注官方微信公众号
关注官方微信公众号:提供 MOS管 技术支持
免责声明:网站部分图文来源其它出处,如有侵权请联系删除。
