MOS管的压降问题实例分析-KIA MOS管
实亿国际信息来源:本站 日期:2022-07-25
测试开关mos后电压下降了1V多,锂电池4.2V的电压算是很低的一个电压,并且是拿这个mos导通之后的电压作为电压比较器的输入电压,当然参考电压是升压再稳压之后,可以不考虑它的变化,按理来说,mos都是m欧级的内阻,压降应该不大才对,为什么会有这么大压降呢?
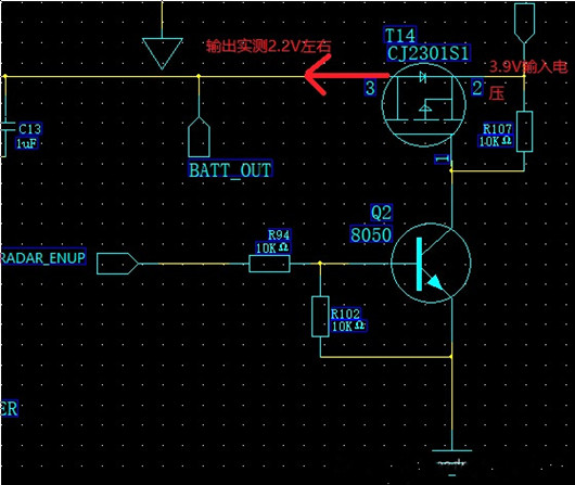
电路如下图所示:
查看手册可知在Vgs=2.5V时,导通时,最大电流Id=2.8A,mos的阻值为110m欧。如下图所示:2,8A*0.11=0.3V左右的压降。
实际的应用时,D极是直接拉到了地,所以0V,接近4.5V,压降为2.8*0.090=0.25V,此时的Id也达到了最大值2.8A.
1点几伏的压降,显然是不对的。看后面有个振荡电路,应该是消耗了大量的电流,才造成电压下降的这么厉害。
总结一下:
在栅极施加不同的电压,源-漏极之间就会有电阻的变化。同时,如果要使MOS管作在开关状态,就要对栅极施加足够的电压,它才能充分起到开关作用。
扩展:mos的其他特性:
场效应管分为增强型(常开型)和耗尽型(常闭型),增强型的管子是需要加电压才能导通的,而耗尽型管子本来就处于导通状态,加栅源电压是为了使其截止。
联系方式:邹先生
联系电话:0755-83888366-8022
手机:18123972950
QQ:2880195519
联系地址:深圳市福田区车公庙天安数码城天吉大厦CD座5C1
请搜微信公众号:“KIA半导体”或扫一扫下图“关注”官方微信公众号
请“关注”官方微信公众号:提供 MOS管 技术帮助
免责声明:本网站部分文章或图片来源其它出处,如有侵权,请联系删除。
