实亿国际

实亿国际

国家高新企业

cn

新闻中心

实亿国际buck电流馈电全桥拓扑

信息来源:本站 日期:2017-05-15 

分享到:

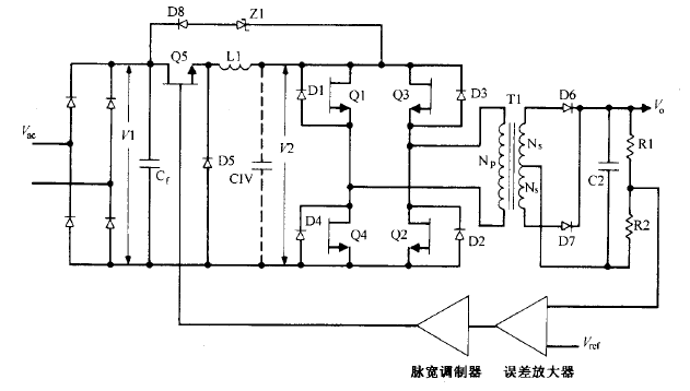
buck电流馈电全桥拓扑逐个根本工作原理这种拓扑如图  所示。它与图所示的 buck 电压馈电全桥电路相似,同样没有输出电感。但还比 后电路少了 buck 滤波电容 Cl 。不过可以为此处仍有一个由次级输出 电容依据变压器臣比平方关系折射的当量电容 CIV ,其滤波功用与同容量实践电容相同 。

脉宽调制器误差放大图5.10buck电流馈电全桥电路。这里省去了常用的buck输出滤被电容Cl。图中画有当量电容CIV,它是一切主辅输出电容折算到初级的电容值。斜对角的两个开关管同时导通。使行将关断的开关对管和行将导通的开关对管短时堆叠导通(lμs)对电路工作十分有利。行将关断的功率开关管和行将导通的开关对管同时导通时,由于LIC未接Cl)呈现高阻抗,桥路一切的输入、输出接点电压均降为零。正是这个高阻抗使桥路的供电源成为恒流源 。Zl和D8构成高端电压钳位电路,使后关断的开关管关断电压不超越VI与所示电路一样,该电路用一个输入电感替代一切所示电路的输出电感 。

因而,讨论的一切优点 。该电路晶体管 Ql Q4  不像图 5.8 所示电路那样运用调宽调制 。两对斜对角的晶体管以 半个周期轮番导通 ,而且两者之间不像图 5.9 所示的 buck 电压馈电拓扑那样需留死区时间 。 图 5.10  所示电路中的每对晶体管的导通时间都稍大于半个周期 。通常经过晶体管的存储时间( 对慢速管〉 或加一些廷时 ( 对快速晶体管或 MOSFET 管) 完成。而输出电压的调理是经过 调理 buck  电路 Q5 的导通脉宽完成的。


联系方式:邹先生

手机:18123972950

QQ:2880195519

实亿国际 联系地址:深圳市福田区车公庙天安数码城天吉大厦CD座5C1


关注KIA半导体工程专辑请搜微信号:“KIA半导体”或点击本文下方图片扫一扫进入官方微信“关注”

实亿国际 长按二维码识别关注

3000万彩票-追求健康,你我一起成长 乐发IV - welcome u284彩票- 欢迎您 实亿国际(中国区)官方网站 永兴集团yx06 5630彩票(中国区)官方网站 佰利乐·(中国区)有限公司官网 金彩汇 - welcome首页