实亿国际

实亿国际

国家高新企业

cn

新闻中心

电压馈电串联谐振半桥拓扑

信息来源:本站 日期:2017-05-11 

分享到:

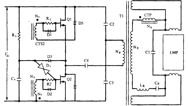
电压馈电串联谐振半桥拓扑这种拓扑如图16.23所示。运用于交流输入为230V 的场所,它的优点是去掉了交流整流 后串联的滤波电感并降低了 PFC模块关断场效晶体管的直流电压,其电压降为飞而不是电流馈电半桥电路中的(π/2)凡。关于输出电压为400V的PFC,它所接受的最大电压为 400V ,而不是 628V ,这将会极大地降低晶体管的损耗 。




图16.23 电压馈电串联谐振半桥拓扑 。开端启动时,串联谐振电路包含L、Cr 和 Cl。当灯点亮后,就只需Cr,谐振频率降落。电流变压器初级C CTP)起限流作用,它也充任基极比例驱动变压器,由于它的臣比NA/Na刚好等于晶体管最小的卢值图16.23显现了→个驱动LED灯管的变压器,它提供直流隔离 。固然在各种文献中非隔离式 MOS电路被普遍讨论研讨,但目前不隔离且没有变压器的电路并没有被普遍认同 。从图1能够明显看出,无论开关导通还是关断,其最大的电压应力都是1年。而取得该优点的代价是,在导通时,与在电压馈电串联推挽拓扑中讨论的相似 ,串联谐振电路同 样会产生高幅值的尖峰电流冲击 。从图16.23能够看出,串联谐振电路位于变压器的次级,由Lr、Cr和电流变压器的初级及与灯的阻抗并联的Cl共同组成。大电流呈往常导通冲击时 ,这是由于在导通霎时,灯管的阻抗很大,等效阻抗R,=[RL/(1+Q2)](图16.21Cb)中的(2))会很小。这是由于Q=RLCl很大,所以电阻R,很小。这样在导通霎时,串联谐振回路中的等效阻抗仅包含很小的R,C疏忽电流变压器的初级阻抗)。

在导通霎时就是由于较低的尺而招致了电流冲击。在灯点亮以 后,灯管的阻抗会降落 ,Q 增加,R,也增加,从而电流就会调整为预定功率时的输出值 。电流变压器的初级调和振电感Lr、谐振电容Cr相串联,这样增加了导通阻抗,有利于在开端的时分降低电流的冲击。电流变压器是基极比例驱动变压器(8.3.5节)。其臣比NA/N,设计为最小的晶体管P值。这通常确保了在一切的电流程度下都有足够的基极驱动。由于极电极和基极的电流比刚好就是变压器的臣比,这会保证在高电流输出下有足够的基极驱动,而在低电流输出时则能够降低基极驱动实亿国际以减少存储时间。刚开端导通时,电路的振荡频率是 1/(却在刃,Ce 是 Cr和Cl的串联值,其值为ClCr/(Cl+Cr)。当灯管点亮时,由于Cl与较低的阻抗并联,所以电路的谐振频率降为 1/(勿在已。启动电路包括 R 、C,和 DY o D3 的工作相似于16.8节中的并联半桥谐振电路,C4是一个隔直电容 。总而言之,该电路和电流馈电电路一样并不容易剖析设计。设计时并没有足够的把握保证曾经思索到了最坏的状况,也不能保证同终身产线上的产品都是一样的 。由于启动时的瞬 态过程和各个工作模态下的等效电路很难肯定 ,并且灯管电流准确值也不容易计算出来 。

实亿国际 联系方式:邹先生

实亿国际 手机:18123972950

QQ:2880195519

联系地址:深圳市福田区车公庙天安数码城天吉大厦CD座5C1


实亿国际 关注KIA半导体工程专辑请搜微信号:“KIA半导体”或点击本文下方图片扫一扫进入官方微信“关注”

实亿国际 长按二维码识别关注

3000万彩票-追求健康,你我一起成长 乐发IV - welcome u284彩票- 欢迎您 实亿国际(中国区)官方网站 永兴集团yx06 5630彩票(中国区)官方网站 佰利乐·(中国区)有限公司官网 金彩汇 - welcome首页